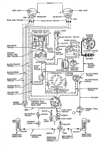
wiring diagram Prefect 2 brush CVC system pre 1954

For identification purposes only, reproduced from Ford Motor Company parts list book.

Parts Shown