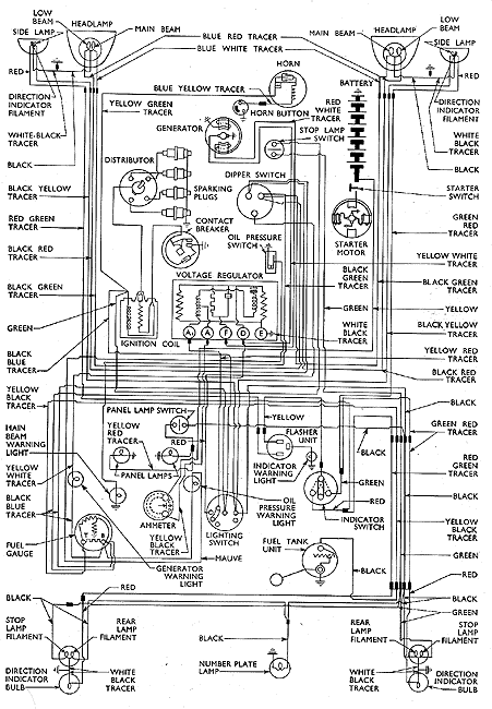
wiring diagram Thames 300E van after Febuary 1955

For identification purposes only, reproduced from Ford Motor Company parts list book.

Parts Shown